
1、概述 變頻柜是由內裝的變頻器加外圍的控制,保護,顯示等電氣元件和柜體組成的,是對三相交流電動機(包括風機,泵)進行變頻調速控制的交流拖動裝置和節能裝置。 變頻柜采用封閉柜式結構,防護等級一般為 IP20 , IP21,IP30 等,采用型材骨架,表面涂敷噴塑,且容易并柜安裝,上端可配置母線,變頻器面板外引至柜體外表可直接操作,根據需要可設置就地和遠程控制或 PC/PLC 通訊控制 , 具有很直觀的各種顯示功能 變頻器是變頻柜的專用配套產品,其變頻調速功能及主要技術參數取決于內設變頻器的規格型號和外圍的配置狀況。變頻器柜根據用途的不同和功能的各異其差別也很大,一般根據工礦要求定制。目前比較定型的有:恒壓供水變頻柜( 1 控 1 , 1 控 2 , 1 控 3 等),自動扶梯變頻控制柜,中央空調循環水泵變頻柜 , 風機變頻節能柜等。 公司在變頻恒壓供水節能系統、風機高效節能系統、自動化流水線噴涂行業、中央空調節能改造系統、空壓機變頻系統、紡織印刷機械自動控制、石油化工控制系統、污水環境處理、樓宇監控系統等自動化控制領域都有非凡表現;基于PC及現場總線的自動控制系統,低壓照明動力配電箱,控制箱成套設備PGL-1/2配電屏等,公司可以根據顧客要求提供設計各類規格變頻控制系統. 本公司愿奉獻自身得天獨厚的優勢技術,提供設備配套、項目規劃、工程施工和技術指導等完善的服務。已相繼承建了國內一系列重大的溫室控制、噴泉噴灌控制、變頻恒壓供水、生產過程自控,為客戶贏得了可觀的經濟效益,備受贊譽。 PLC采用西門子、AB、三菱、施耐德等, 可根據用戶要求進行設計、編程來滿足廣大用戶要求。
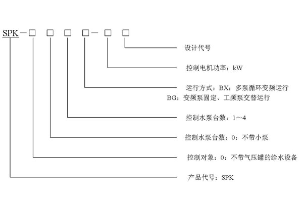
2、 型號意義

SPK系列變頻控制柜
序號 |
規格型號 |
額定電流(A) |
功率 |
序號 |
規格型號 |
額定電流(A) |
功率 |
1 |
SPK-001BX-2.2 |
6 |
2.2 |
15 |
SPK-003BX-7.5 |
17 |
7.5 |
2 |
SPK-002BX-2.2 |
6 |
2.2 |
16 |
SPK-004BX-7.5 |
17 |
7.5 |
3 |
SPK-003BX-2.2 |
6 |
2.2 |
17 |
SPK-001BX-11 |
25 |
11 |
4 |
SPK-004BX-2.2 |
6 |
2.2 |
18 |
SPK-002BX-11 |
25 |
11 |
5 |
SPK-001BX-4 |
9 |
4 |
19 |
SPK-003BX-11 |
25 |
11 |
6 |
SPK-002BX-4 |
9 |
4 |
20 |
SPK-004BX-11 |
25 |
11 |
7 |
SPK-003BX-4 |
9 |
4 |
21 |
SPK-001BX-15 |
32 |
15 |
8 |
SPK-004BX-4 |
9 |
4 |
22 |
SPK-002BX-15 |
32 |
15 |
9 |
SPK-001BX-5.5 |
13 |
5.5 |
23 |
SPK-003BX-15 |
32 |
15 |
10 |
SPK-002BX-5.5 |
13 |
5.5 |
24 |
SPK-004BX-15 |
32 |
15 |
11 |
SPK-003BX-5.5 |
13 |
5.5 |
25 |
SPK-001BX-18.5 |
38 |
18.5 |
12 |
SPK-004BX-5.5 |
13 |
5.5 |
26 |
SPK-002BX-18.5 |
38 |
18.5 |
13 |
SPK-001BX-7.5 |
17 |
7.5 |
27 |
SPK-003BX-18.5 |
38 |
18.5 |
14 |
SPK-002BX-7.5 |
17 |
7.5 |
28 |
SPK-004BX-18.5 |
38 |
18.5 |
SPK系列變頻控制柜(帶自耦降壓啟動旁路)
序號 |
規格型號 |
額定電流(A) |
功率 |
序號 |
規格型號 |
額定電流(A) |
功率 |
1 |
SPK-001BX-2.2 |
6 |
2.2 |
15 |
SPK-003BX-7.5 |
17 |
7.5 |
2 |
SPK-002BX-2.2 |
6 |
2.2 |
16 |
SPK-004BX-7.5 |
17 |
7.5 |
3 |
SPK-003BX-2.2 |
6 |
2.2 |
17 |
SPK-001BX-11 |
25 |
11 |
4 |
SPK-004BX-2.2 |
6 |
2.2 |
18 |
SPK-002BX-11 |
25 |
11 |
5 |
SPK-001BX-4 |
9 |
4 |
19 |
SPK-003BX-11 |
25 |
11 |
6 |
SPK-002BX-4 |
9 |
4 |
20 |
SPK-004BX-11 |
25 |
11 |
7 |
SPK-003BX-4 |
9 |
4 |
21 |
SPK-001BX-15 |
32 |
15 |
8 |
SPK-004BX-4 |
9 |
4 |
22 |
SPK-002BX-15 |
32 |
15 |
9 |
SPK-001BX-5.5 |
13 |
5.5 |
23 |
SPK-003BX-15 |
32 |
15 |
10 |
SPK-002BX-5.5 |
13 |
5.5 |
24 |
SPK-004BX-15 |
32 |
15 |
11 |
SPK-003BX-5.5 |
13 |
5.5 |
25 |
SPK-001BX-18.5 |
38 |
18.5 |
12 |
SPK-004BX-5.5 |
13 |
5.5 |
26 |
SPK-002BX-18.5 |
38 |
18.5 |
13 |
SPK-001BX-7.5 |
17 |
7.5 |
27 |
SPK-003BX-18.5 |
38 |
18.5 |
14 |
SPK-002BX-7.5 |
17 |
7.5 |
28 |
SPK-004BX-18.5 |
38 |
18.5 |
|